QUICK RELEASE CONNECTOR REMOVAL/INSTALLATION [ZJ, Z6, LF]
- • Fuel is very flammable liquid. If fuel spills or leaks from the pressurized fuel system, it will cause serious injury or death and facility breakage. Fuel can also irritate skin and eyes. To prevent this, always complete the "Fuel Line Safety Procedure", while referring to the "BEFORE SERVICE PRECAUTION".
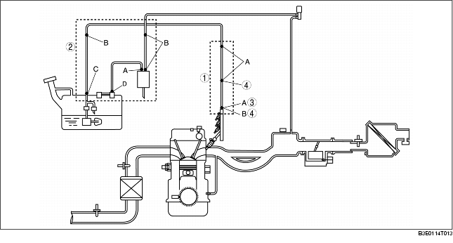
Quick Release Connector Type
- • There are four types of quick release connectors. Verify the type and location, and install/remove properly.

With the fuel filter (high-pressure)

Type A Removal
1. Follow "BEFORE SERVICE PRECAUTION" before performing any work operations to prevent fuel from spilling from the fuel system.
- • The quick release connector may be damaged if the release tab is bent excessively. Do not expand the release tab over the stopper.
2. Rotate the release tab on the quick release connector to the stopper position.
3. Pull out the fuel hose straight from the fuel pipe and disconnect it.
4. Cover the disconnected quick release connector and fuel pipe with vinyl sheeting or a similar material to prevent it from scratches or dirt.
Type B Removal
- • Use the SST.
- • For the purge solenoid valve-side of the charcoal canister, do not use the SST because it cannot be accessed easily.
Using the SST
1. Follow "BEFORE SERVICE PRECAUTION" and remove dirt from the connecting surfaces before performing any work operations.
2. Insert the SST into the quick release connector.
3. Pull out the fuel hose straight from the fuel pipe and disconnect it.
4. Cover the disconnected quick release connector and fuel pipe with vinyl sheeting or a similar material to prevent it from scratches or dirt.
Without using the SST
- • When releasing the retainer locks, take extreme care not to damage the charcoal canister and pipe.
1. Follow "BEFORE SERVICE PRECAUTION" and remove dirt from the connecting surfaces before performing any work operations.
2. Release the locks between the retainer and pipe by pressing each retainer lock one by one using a flathead screwdriver or a similar tool.
3. Pull out the hose straight from the pipe and disconnect it.
4. Cover the disconnected quick release connector and fuel pipe with vinyl sheeting or a similar material to prevent it from scratches or dirt.
Type C Removal
1. Follow "BEFORE SERVICE PRECAUTION" and remove dirt from the connecting surfaces before performing any work operations.
2. Push the release tab on the retainer to unlock.
Without the fuel filter (high-pressure)
With the fuel filter (high-pressure)
3. Pull out the fuel hose straight from the fuel pipe and disconnect it.
4. Cover the disconnected quick release connector and fuel pipe with vinyl sheeting or a similar material to prevent it from scratches or dirt.
Type D Removal
1. Follow "BEFORE SERVICE PRECAUTION" and remove dirt from the connecting surfaces before performing any work operations.
2. Move the retainer upward using a small flathead screwdriver or a similar tool.
3. Pull out the fuel hose straight from the fuel pipe and disconnect it.
4. Cover the disconnected quick release connector and fuel pipe with vinyl sheeting or a similar material to prevent it from scratches or dirt.
Type A Installation
- • If the quick release connector O-ring is damaged or has slipped, replace the fuel hose.
-
• A checker tab is integrated with the quick release connector for new fuel hoses and evaporative hoses. Remove the checker tab from the quick release connector after the connector is completely engaged with the fuel pipe.

1. Inspect the fuel hose and fuel pipe sealing surface for damage and deformation.
2. Apply a small amount of clean engine oil to the sealing surface of the fuel pipe.
3. Reconnect the fuel hose straight to the fuel pipe until a click is heard.
- • If the quick release connector does not move at all, disconnect it, verify that the O-ring is not damaged or has not slipped, and then reconnect the quick release connector.
4. Lightly pull and push the quick release connector a few times by hand, and then verify that it can move 2.0-3.0 mm {0.08-0.12 in} and is connected securely.
5. Inspect all related parts by performing "AFTER SERVICE PRECAUTION".
Type B Installation
- • If the quick release connector O-ring is damaged or has slipped, replace the fuel hose.
-
• A checker tab is integrated with the quick release connector for new fuel hoses and evaporative hoses. Remove the checker tab from the quick release connector after the connector is completely engaged with the fuel pipe.

Using the SST
1. Inspect the fuel hose and fuel pipe sealing surface for damage and deformation.
2. Reconnect the fuel hose straight to the fuel pipe until a click is heard.
3. Lightly pull and push the quick release connector a few times by hand, and then verify that it is connected securely.
4. Inspect all related parts by performing "AFTER SERVICE PRECAUTION".
Without using the SST
- • Be sure to replace the retainer with a new one to prevent gas leakage.
- • To prevent evaporative gas leakage, be sure not to damage the connecting part between the charcoal canister and pipe, and the locks between the quick release connector and retainer. If any of them are damaged, replace the charcoal canister or hose with a new one.
1. Remove the retainer remaining on the charcoal canister pipe.
2. Install a new retainer to the quick release connector.
3. Reconnect the hose straight to the pipe until a click is heard.
4. Lightly pull and push the quick release connector a few times by hand, and then verify that it is connected securely.
5. Inspect all related parts by performing "AFTER SERVICE PRECAUTION".
Type C Installation
- • If the quick release connector O-ring is damaged or has slipped, replace the fuel hose.
-
• A checker tab is integrated with the quick release connector for new fuel hoses and evaporative hoses. Remove the checker tab from the quick release connector after the connector is completely engaged with the fuel pipe.

1. Inspect the fuel hose and fuel pipe sealing surface for damage and deformation.
2. When disconnecting and reconnecting the quick release connector, verify if the metal reinforcement pipe protrudes from the resin pipe end while pressing the end with a finger.
3. Reconnect the fuel hose straight to the fuel pipe until a click is heard.
4. Lightly pull and push the quick release connector a few times by hand, and then verify that it is connected securely.
5. Inspect all related parts by performing "AFTER SERVICE PRECAUTION".
Type D Installation
- • If the quick release connector O-ring is damaged or has slipped, replace the fuel hose.
-
• A checker tab is integrated with the quick release connector for new fuel hoses and evaporative hoses. Remove the checker tab from the quick release connector after the connector is completely engaged with the fuel pipe.

1. Inspect the fuel hose and fuel pipe sealing surface for damage and deformation.
2. When disconnecting and reconnecting the quick release connector, verify if the metal reinforcement pipe protrudes from the resin pipe end while pressing the end with a finger.
3. Insert the fuel pipe straight to the end of the quick release connector.
4. Push down the retainer using a finger.
5. Lightly pull and push the quick release connector a few times by hand, and then verify that it is connected securely.
6. Inspect all related parts by performing "AFTER SERVICE PRECAUTION".











